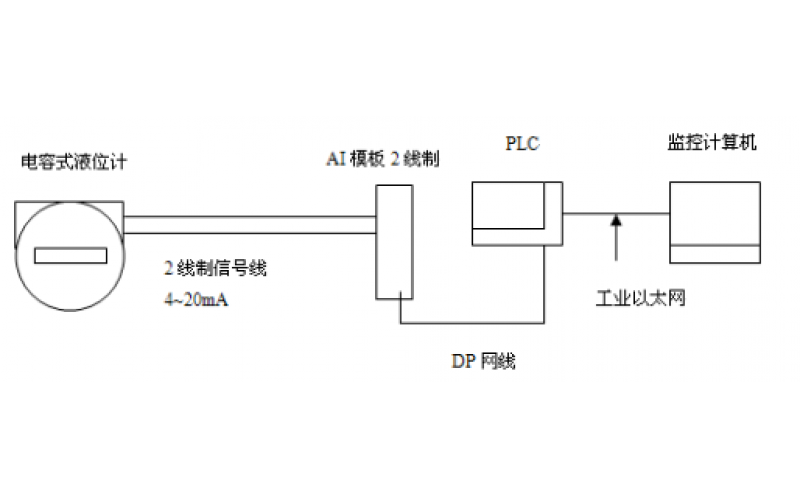
电容式液位计是基于电容感应原理的液位计,将液位变化转换成电容量,再转换成标准电流信号,远传至操作控制室供二次仪表或计算机装置进行集中显示、报警或自动控制。电容式液位计具有结构简单、维护量少、多种信号输出、安全可靠等诸多优点,不过它也存在不能实施全工况测量、测量时滞较长等缺点。
2024-07-26 江南官方站网页版_江南(中国)
GF5-J5系列电容液位计的应用及维护分享
2022-07-13 江南官方站网页版_江南(中国)